ITC-BT-38 Instalaciones con fines especiales. Requisitos particulares para la instalación eléctrica en quirófanos y salas de intervención

1. Objeto y campo de aplicación

El objeto de la presente instrucción es determinar los requisitos particulares para las instalaciones eléctricas en quirófanos y salas de intervención así como las condiciones de instalación de los receptores utilizados en ellas.

Los receptores objeto de esta instrucción cumplirán los requisitos de las directivas europeas aplicables conforme a lo establecido en el artículo 6 del Reglamento Electrotécnico para Baja Tensión.

Además de las prescripciones generales para locales de usos sanitarios señaladas en la ITC-BT-28, se cumplirán las prescripciones particulares incluidas en la presente instrucción.

2. Condiciones generales de seguridad e instalación

Las salas de anestesia y demás dependencias donde puedan utilizarse anestésicos u otros productos inflamables, serán considerados como locales con riesgo de incendio o explosión Clase I, Zona 1, salvo indicación en contra, y como tales las instalaciones deberán satisfacer las indicaciones para ellas establecidas en la ITC-BT-29.

Las bases de toma de corriente para diferentes tensiones, tendrán separaciones o formas distintas para las espigas de las clavijas correspondientes.

Cuando la instalación de alumbrado general se sitúe a una altura del suelo inferior a 2,5 metros, o cuando sus interruptores presenten partes metálicas accesibles, deberá ser protegida contra los contactos indirectos mediante un dispositivo diferencial, conforme a lo establecido en la ITC-BT-24.

Las características de aislamiento de los conductores, responderán a lo dispuesto en la ITC-BT 19 y, en su caso, la ITC-BT-29.

2.1 Medidas de protección

2.1.1 Puesta a tierra de protección

La instalación eléctrica de los edificios con locales para la práctica médica y en concreto para quirófanos o salas de intervención, deberán disponer de un suministro trifásico con neutro y conductor de protección. Tanto el neutro como el conductor de protección serán conductores de cobre, tipo aislado, a lo largo de toda la instalación.

La impedancia entre el embarrado común de puesta a tierra de cada quirófano o sala de intervención y las conexiones a masa, o los contactos de tierra de las bases de toma de corriente, no deberá exceder de 0,2 ohmios.

2.1.2 Conexión de equipotencialidad

Todas las partes metálicas accesibles han de estar unidas al embarrado de equipotencialidad (EE en la figura 1), mediante conductores de cobre aislados e independientes. La impedancia entre estas partes y el embarrado (EE) no deberá exceder de 0,1 ohmios.

Se deberá emplear la identificación verde-amarillo para los conductores de equipotencialidad y para los de protección.

El embarrado de equipotencialidad (EE) estará unido al de puesta a tierra de protección (PT en la figura 1) por un conductor aislado con la identificación verde-amarillo, y de sección no inferior a 16 mm2 de cobre.

La diferencia de potencial entre las partes metálicas accesibles y el embarrado de equipotencialidad (EE) no deberá exceder de 10 mV eficaces en condiciones normales.

2.1.3 Suministro a través de un transformador de aislamiento.

Es obligatorio el empleo de transformadores de aislamiento o de separación de circuitos, como mínimo uno por cada quirófano o sala de intervención, para aumentar la fiabilidad de la alimentación eléctrica a aquellos equipos en los que una interrupción del suministro puede poner en peligro, directa o indirectamente, al paciente o al personal implicado y para limitar las corrientes de fuga que pudieran producirse (ver figura 1).

Se realizará una adecuada protección contra sobreintensidades del propio transformador y de los circuitos por él alimentados. Se concede importancia muy especial a la coordinación de las protecciones contra sobreintensidades de todos los circuitos y equipos alimentados a través de un transformador de aislamiento, con objeto de evitar que una falta en uno de los circuitos pueda dejar fuera de servicio la totalidad de los sistemas alimentados a través del citado transformador.

El transformador de aislamiento y el dispositivo de vigilancia del nivel de aislamiento, cumplirán la norma UNE 20.615.

Se dispondrá de un cuadro de mando y protección por quirófano o sala de intervención, situado fuera del mismo, fácilmente accesible y en sus inmediaciones. Éste deberá incluir la protección contra sobreintensidades, el transformador de aislamiento y el dispositivo de vigilancia del nivel de aislamiento. Es muy importante que en el cuadro de mando y panel indicador del estado del aislamiento, todos los mandos queden perfectamente identificados y sean de fácil acceso. El cuadro de alarma del dispositivo de vigilancia del nivel de aislamiento deberá estar en el interior del quirófano o sala de intervención y ser fácilmente visible y accesible, con posibilidad de sustitución fácil de sus elementos.

2.1.4 Protección diferencial y contra sobreintensidades

Se emplearán dispositivos de protección diferencial de alta sensibilidad (≤ 30 mA) y de clase A, para la protección individual de aquellos equipos que no estén alimentados a través de un transformador de aislamiento, aunque el empleo de los mismos no exime de la necesidad de puesta a tierra y equipotencialidad.

Se dispondrán las correspondientes protecciones contra sobreintensidades.

Los dispositivos alimentados a través de un transformador de aislamiento no deben protegerse con diferenciales en el primario ni en el secundario del transformador.

2.1.5 Empleo de muy baja tensión de seguridad

Las instalaciones con Muy Baja Tensión de Seguridad (MBTS) tendrán una tensión asignada no superior a 24 V en corriente alterna y 50 V en corriente continua y cumplirá lo establecido en la ITC-BT-36.

2.2 Suministros complementarios

Además del suministro complementario de reserva requerido en la ITC-BT 28 será obligatorio disponer de un suministro especial complementario, por ejemplo con baterías, para hacer frente a las necesidades de la lámpara de quirófano o sala de intervención y equipos de asistencia vital, debiendo entrar en servicio automáticamente en menos de 0,5 segundos (corte breve) y con una autonomía no inferior a 2 horas. La lámpara de quirófano o sala de intervención siempre estará alimentada a través de un transformador de aislamiento (ver figura 1).

Todo el sistema de protección deberá funcionar con idéntica fiabilidad tanto si la alimentación es realizada por el suministro normal como por el complementario.

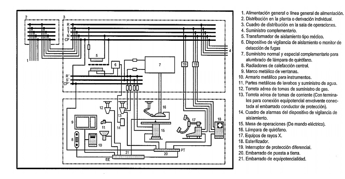
Ejemplo de un esquema general de la instalación eléctrica de un quirófano
Figura 1. Ejemplo de un esquema general de la instalación eléctrica de un quirófano.

2.3 Medidas contra el riesgo de incendio o explosión

Para los quirófanos o salas de intervención en los que se empleen mezclas anestésicas gaseosas o agentes desinfectantes inflamables, la figura 2 muestra las zonas G y M, que deberán ser consideradas como zonas de la Clase I; Zona 1 y Clase I; Zona 2, respectivamente, conforme a lo establecido en la ITC-BT-29. La zona M, situada debajo de la mesa de operaciones (ver figura 2), podrá considerarse como zona sin riesgo de incendio o explosión cuando se asegure una ventilación de 15 renovaciones de aire /hora.

Los suelos de los quirófanos o salas de intervención serán del tipo antielectrostático y su resistencia de aislamiento no deberá exceder de 1 MΩ, salvo que se asegure que un valor superior, pero siempre inferior a 100 MΩ, no favorezca la acumulación de cargas electrostáticas peligrosas.

En general, se prescribe un sistema de ventilación adecuado que evite las concentraciones de los gases empleados para la anestesia y desinfección.

Zonas con riesgo de incendio y explosión en el quirófano
Figura 2. Zonas con riesgo de incendio y explosión en el quirófano, cuando se empleen mezclas anestésicas gaseosas o agentes desinfectantes inflamables

2.4 Control y mantenimiento

2.4.1 Antes de la puesta en servicio de la instalación

La empresa instaladora autorizada deberá proporcionar un informe escrito sobre los resultados de los controles realizados al término de la ejecución de la instalación, que comprenderá, al menos:

  • el funcionamiento de las medidas de protección
  • la continuidad de los conductores activos y de los conductores de protección y puesta a tierra.
  • la resistencia de las conexiones de los conductores de protección y de las conexiones de equipotencialidad
  • la resistencia de aislamiento entre conductores activos y tierra en cada circuito
  • la resistencia de puesta a tierra
  • la resistencia de aislamiento de suelos antielectrostáticos, y
  • el funcionamiento de todos los suministros complementarios.
2.4.2 Después de su puesta en servicio

Se realizará un control, al menos semanal, del correcto funcionamiento del dispositivo de vigilancia de aislamiento y de los dispositivos de protección.

Así mismo, se realizarán medidas de continuidad y de resistencia de aislamiento, de los diversos circuitos en el interior de los quirófanos o salas de intervención, como mínimo mensualmente.

El mantenimiento de los diversos equipos deberá efectuarse de acuerdo con las instrucciones de sus fabricantes. La revisión periódica de las instalaciones, en general, deberá realizarse conforme a lo establecido en la ITC-BT-05, incluyendo en cualquier caso, las verificaciones indicadas en 2.4.1.

Además de las inspecciones periódicas establecidas en la ITC-BT 05, se realizará una revisión anual de la instalación por una empresa instaladora autorizada, incluyendo, en ambos casos, las verificaciones indicadas en 2.4.1 anterior.

2.4.3 Libro de Mantenimiento

Todos los controles realizados serán recogidos en un "Libro de Mantenimiento" de cada quirófano o sala de intervención, en el que se expresen los resultados obtenidos y las fechas en que se efectuaron, con firma del técnico que los realizó. En el mismo, deberán reflejarse con detalle las anomalías observadas, para disponer de antecedentes que puedan servir de base a la corrección de deficiencias.

3. Condiciones especiales de instalación de receptores en quirófanos y salas de intervención

Todas las masas metálicas de los receptores invasivos eléctricamente deben conectarse a través de un conductor de protección a un embarrado común de puesta a tierra de protección (PT en figura 1) y éste, a su vez, a la puesta a tierra general del edificio.

Se entiende por receptor invasivo eléctricamente aquel que desde el punto de vista eléctrico penetra parcial o completamente en el interior del cuerpo bien por un orificio corporal o bien a través de la superficie corporal. Esto es, aquellos productos que por su utilización endocavitaria pudieran presentar riesgo de microchoque sobre el paciente. A título de ejemplo pueden citarse, electrobisturíes, equipos radiológicos de aplicación cardiovascular de intervención, ciertos equipos de monitorización, etc. Los receptores invasivos deberán conectarse a la red de alimentación a través de un transformador de aislamiento.

La instalación de receptores no invasivos eléctricamente, tales como, resonancia magnética, ultrasonidos, equipos analíticos, equipos radiológicos no de intervención, se atendrán a las reglas generales de instalación de receptores indicadas en la ITC-BT-43.

Reglamento electrotécnico para baja tensión e ITC

Versión 2025